
我们从身边的经历来介绍今天的话题。洗衣机是每个家庭的必需品。在早期,每个家庭都会配备适当大小的洗衣盆和洗衣板。随着社会的发展,我们都进入了全自动洗衣的时代。洗衣机电机和控制器的完美结合,让我们从繁琐的劳动中解脱出来。今天,女士将谈谈电机控制器,并简要说明变频器。

1什么是电机控制器?
随着电子时代的发展,电机控制逐渐从手动控制rydlq转向自动智能控制,这就导致了电机控制器的出现。控制器(英文名称:Controller)是指按照预定的顺序改变主电路或控制电路的接线和电路中的电阻值,以控制电机启动、调速、制动和换向的主控装置。它由程序计数器、指令寄存器、指令解码器、定时发生器和操作控制器组成。它是发布命令的“决策机制”,即协调和指导整个计算机系统的运行。

集成控制器的优势
集成控制器可以与集成电机体成套提供给用户,也可以单独提供给用户。整体规定便于厂家对产品质量的控制、检测和管理,便于产品的包装、储存和运输;也方便用户对购买的产品进行检查、储存和使用。集成控制器适用于与其他外围系统无关的机械设备。

厂家可以根据用户的特殊要求专门设计控制器,机械结构可以更加紧凑坚固,达到节省空间的目的。该电路可以将外围系统的信号综合考虑,也可以将控制器的电路集成到用户设备的整体控制系统中,更便于信息的传输和反馈,并且可以统一考虑电磁兼容性和抗干扰性,有利于用户产品质量的提高。
对于一些低功率电机,控制器甚至可以封装在电机的外壳中。至于集成和分包装供应的价格,则视具体情况而定。
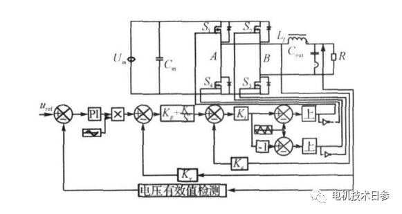
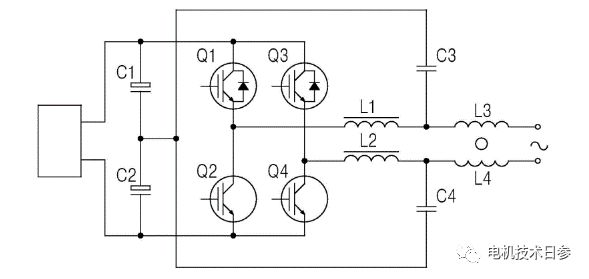
3不同逆变器的比较
这里所说的逆变器是由功率开关器件组成的电子换向(相位)电路。一般来说,用于无刷DC永磁电机和自控永磁同步电机的逆变器基本上有两种:单极逆变器和双极逆变器。

单极逆变器是由三个功率开关器件组成的无桥电子换相电路。当电机采用单极逆变器时,电枢绕组中的电流只能单向流动,不能反向流动。这样,绕组利用率不高:然而,在运行期间,只有一个功率开关器件消耗电源电压。因此,它适用于低功率、低电压的无刷DC永磁电机。当然价格更低,所以只能作为两象限运行的控制器。

双极逆变器是由六个功率开关器件组成的桥式电子换向(相)电路。双极逆变器可分为120度导电和180度导电。两种情况下霍尔传感器的排列相差30电角度。20度导通逆变器适用于无刷直流电机。10度导通逆变器是正弦脉宽调制和空间矢量脉宽调制的基础,适用于自控永磁同步电机(PMSM)。

当电机采用双极逆变器时,电枢绕组中的电流可以正反向流动,绕组利用率高,电机输出功率或转矩大,可以做成四象限控制器,当然价格相对较高。
随着半导体技术的发展,使用双极逆变器时,两个功率开关器件消耗的电源电压会越来越小,甚至可以忽略不计。
以上非官方内容仅代表个人观点。
