气动隔膜泵作为一种新型的输送机械,利用的是压缩空气作为动力源,均能予抽光吸尽各种腐蚀性液体、带颗粒液体、高粘度、易挥发、易燃、含有剧毒的液体,对于各种腐蚀性液体均能使用。
其有四种材质的·气动隔膜泵:工程塑料、铝合金、不锈钢、铸铁。气动隔膜泵根据所抽吸液体的介质分别采用丁腈橡胶、氯丁橡胶、氟橡胶、聚四氟乙烯、聚四六乙烯等,以满足不同用户的需要。该泵自生产以来,已被国内一千多家石油、化工、电子、陶瓷、纺织、油漆、制药机械系统单位采用,安置在各种特殊的场合,用来抽送各种常规泵所不能抽吸的介质,且能替代齿轮泵的一种理想产品,均取的了满意的效果。
气动隔膜泵配件主要有:隔膜片、密封球、密封座、助动轴密封圈、助动滑块、活塞、活塞套、连杆轴、滑块、滑板、盖板垫、O型圈、Y型O型圈、蝶型O型圈等等。
图一 气动隔膜泵分解图
气动隔膜泵在安装过程中由于使用的地点的不同,安装方式也是不尽相同,以下是依据用户的使用经验绘制的安装示意图,供选择该系列产品的用户参考。
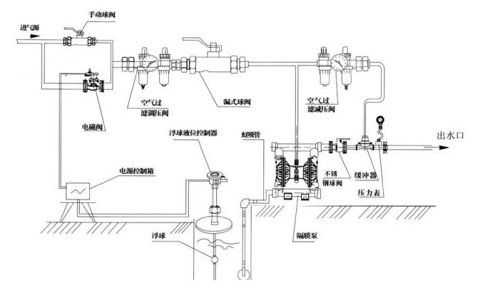
图二 气动隔膜泵标准配置图
隔膜泵安装:如若忽略安装细节、长期的细心策划和研究及挑选将仍可能导致效果不理想以及会影响泵的使用寿命。
位置:噪音、安全及其他逻辑因素通常都对设备应安装的位置有要求。有冲突要求的并联安装将可能导致使用区域受到阻塞,影响到了其他泵的安装。
使用:首先,泵的位置必须是便于使用的,这样将会便于维修人员进行日常检查及调试。
供气:每台泵应有一条通气管,通气管需要提供足以达到理想泵送流量状态的空气量。气压是按不同泵送需求而定,但勿超过7BAR。
安装高度:请充分考虑泵的自吸能力以避免自吸减少的问题,建议水泵垂直安装高度不超过5米,尽量减少进口弯头。
可以安装活动软管,消除泵自然往返动作产生的应力。若将泵体与一固定底座连接,在泵体及底座间的安置缓冲垫将会有利于减少泵体的震动。
如果气动隔膜泵用于送细致介质,则须确认所有的管道接头是密封不外漏的,且吸程须于泵的能力所及之内。
吸入管的管径不能小于泵入口端口径,如输送高粘度流体的时候,吸入管的管径要大于泵入口口径。入口端的吸入配管必须要采用硬质管,才能产生高真空状态。出口配管的管径至少与出口径相等,或者稍微大些,以降低摩擦损失。
隔膜泵厂家总结。
